自力式壓力調節閥

一、自力式壓力調節閥 概述
ZZYP自力式壓力調節閥一種無需外加能源,利用被調節介質自身壓力變化來進行自動調節的閥門,是根據力學原理將被控介質引入執行機構產生力作用推動,控制閥芯元件上下位移達到自動調節,閥前或閥后恒壓或減壓的節能型產品。自力式壓力調節閥的特點是能在無電、無氣的場所工作,壓力設定值在運行中可隨意調整。采用快開流量特性,動作靈敏、密封性能好,廣泛應用于石油、化工、電站、輕工、印染等各種工業設備中氣體、液體、蒸汽等介質壓力的自動控制。
二、自力式壓力調節閥 主要零件材料
三、自力式壓力調節閥 主要技術參數
四、自力式壓力調節閥 外形連接尺寸
五、自力式壓力調節閥 安裝典型
訂貨須知:
⒈自力式壓力調節閥產品型號與名稱
⒉自力式壓力調節閥公稱通徑DN
⒊自力式壓力調節閥連接形式
⒋自力式壓力調節閥公稱壓力和壓差
⒌自力式壓力調節閥額定流量系數KV
⒍自力式壓力調節閥流量特性
⒎自力式壓力調節閥適用溫度
⒏自力式壓力調節閥閥體和閥內組件材料
⒐自力式壓力調節閥是否帶附件以便為您正確選型
ZZYP自力式壓力調節閥一種無需外加能源,利用被調節介質自身壓力變化來進行自動調節的閥門,是根據力學原理將被控介質引入執行機構產生力作用推動,控制閥芯元件上下位移達到自動調節,閥前或閥后恒壓或減壓的節能型產品。自力式壓力調節閥的特點是能在無電、無氣的場所工作,壓力設定值在運行中可隨意調整。采用快開流量特性,動作靈敏、密封性能好,廣泛應用于石油、化工、電站、輕工、印染等各種工業設備中氣體、液體、蒸汽等介質壓力的自動控制。
二、自力式壓力調節閥 主要零件材料
| 材料代號 | C(WCB) | P(304) | R(316) | |
| 主要 | 閥體 | WCB(ZG230-450) | ZG1Cr18Ni9Ti(304) | ZG1Cr18Ni12Mo2Ti(316) |
| 零件 | 閥芯、閥座 | 1Cr18Ni9Ti(304) | 1Cr18Ni9Ti(304) | 1Cr18Ni12Mo2Ti(316) |
| 閥桿 | 1Cr18Ni9Ti | 1Cr18Ni9Ti | 1Cr18Ni12Mo2Ti | |
| 膜片 | 丁睛橡膠、乙丙橡膠、氯丁膠、耐油橡膠 | |||
| 膜蓋 | A3、A4鋼涂四氟乙烯 | |||
| 填料 | 聚四氟乙烯、柔性石墨 | |||
| 彈簧 | 60Si2Mn | |||
| 導向套 | HPb59-1 | |||
三、自力式壓力調節閥 主要技術參數
| 公稱通徑DN(mm) | 20 | 25 | 32 | 40 | 50 | 65 | 80 | 100 | 125 | 150 | 200 | |
| 額定流量系數Kv | - | - | - | - | - | - | - | - | - | - | - | |
| 額定行程(mm) | 8 | 10 | 14 | 20 | 25 | 40 | 50 | |||||
| 允許壓差(MPa) | 2.5 | 2 | 1.6 | 1 | ||||||||
| 公稱壓力(MPa) | 1.6 4.0 6.4 | |||||||||||
| 流量特性 | 快開 | |||||||||||
| 壓力調節范圍(KPa) | 15~50、40~80、60~100、80~140、120~180、160~220、200~260、240~300、 | |||||||||||
| 280~350、330~400、380~450、430~500、480~560、540~620、600~700、680~800 780~900、880~1000、600~1500、1000~2500 | ||||||||||||
| 調節精度(%) | ±5 | |||||||||||
| 工作溫度℃ | 液體≤120;氣體≤80;帶冷凝器和散熱片≤350(適用于高溫工況) | |||||||||||
| 適用介質 | 執水、氣體、蒸汽、低粘度介質 | |||||||||||
| 允許泄漏量 | 硬密封(L/h) | 單座≤10-4×閥額定容量(IV級);雙座、套筒≤5×10-3閥額定容量(II級 | ||||||||||
| 軟密封(ml/min) | 0.15 | 0.3 | 0.45 | 0.6 | 0.9 | 1.7 | 4 | 6.75 | ||||
| 減壓比 | 最大 | 10 | ||||||||||
| 最小 | 1.25 | |||||||||||
四、自力式壓力調節閥 外形連接尺寸
| 公稱通徑(DN) | 20 | 25 | 32 | 40 | 50 | 65 | 80 | 100 | 125 | 150 | 200 | |||
| L | PN16、40 | 150 | 160 | 180 | 200 | 230 | 290 | 310 | 350 | 400 | 480 | 600 | ||
| PN64 | 230 | 230 | 260 | 260 | 300 | 340 | 380 | 430 | 500 | 550 | 650 | |||
| B | 383 | 512 | 603 | 862 | 1023 | 1380 | 1800 | |||||||
| H | 壓力 | 15~140 | 475 | 520 | 540 | 710 | 780 | 840 | 880 | 915 | ||||
| 調節 | 130~300 | 455 | 500 | 520 | 690 | 760 | 800 | 870 | 880 | |||||
| 范圍 | 280~500 | 450 | 490 | 510 | 680 | 750 | 790 | 860 | 870 | |||||
| MPa | 480~1000 | 445 | 480 | 670 | 740 | 780 | 850 | 860 | ||||||
| 600~1500 | 445 | 570 | 600 | 820 | 890 | 950 | 1000 | |||||||
| 1000~2500 | 445 | 570 | 600 | 820 | 890 | 950 | 1000 | |||||||
| A | 壓力 | 15~140 | φ280 | φ308 | ||||||||||
| 調節 | 130~300 | φ230 | ||||||||||||
| 范圍 | 280~1000 | φ176 | φ194 | φ280 | ||||||||||
| MPa | 600~2500 | φ85 | φ96 | |||||||||||
| 導壓管接口螺紋 | M16×15 | |||||||||||||
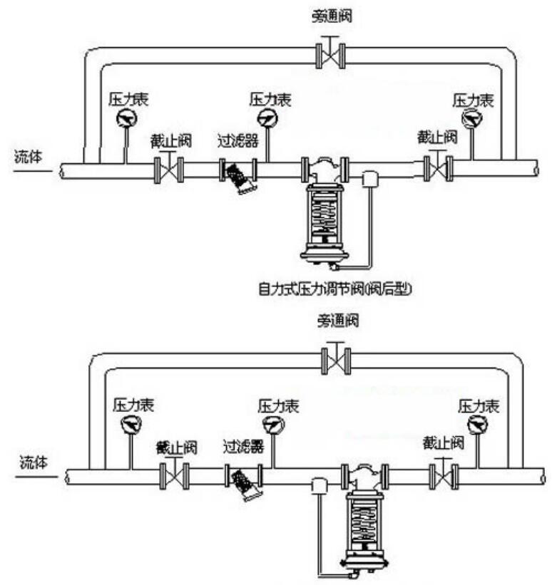
五、自力式壓力調節閥 安裝典型
訂貨須知:
⒈自力式壓力調節閥產品型號與名稱
⒉自力式壓力調節閥公稱通徑DN
⒊自力式壓力調節閥連接形式
⒋自力式壓力調節閥公稱壓力和壓差
⒌自力式壓力調節閥額定流量系數KV
⒍自力式壓力調節閥流量特性
⒎自力式壓力調節閥適用溫度
⒏自力式壓力調節閥閥體和閥內組件材料
⒐自力式壓力調節閥是否帶附件以便為您正確選型





